相關資訊
Related News- 江蘇歐麥朗亮相上海國際工業展!雙節能核心設備+一站式服務賦能企業降本增效
- 啤酒廠節能新路徑:高溫水源熱泵讓 “廢熱” 變身生產熱水
- PVT 熱泵系統:高效集成的雙能利用創新方案
- 歐麥朗空氣能高溫熱泵:破解涂裝線脫脂液加熱痛點的優選方案
- PVT光伏板+光伏直驅熱泵:工廠生活熱水供應的節能新方案
- 冷卻塔余熱回收:高溫水源熱泵應用方案
- 空氣能熱泵 + PLC 智能控制:破解天然氣壓差發電復熱難題
- 歐麥朗高溫熱泵在汽車輪轂涂裝前處理中的創新應用
- 高溫熱泵助力連續鍍:從工藝適配到效益提升
- COP 達 3-5、節能超 60%!熱泵技術為金屬件清洗工藝降本增效提供關鍵路徑
- 空氣能熱泵在汽車配件清洗恒溫熱水供應中的核心價值
- 節能黑科技:高溫水源熱泵如何重塑飲料無菌灌裝生產線的能源效率
聯系我們
Contact Us
江蘇歐麥朗設備安裝工程有限公司
地址:新北區龍虎塘新區產業園區
電話:13706164559
手機:13706164559(微信同號)
QQ:2242597105
地址:新北區龍虎塘新區產業園區
電話:13706164559
手機:13706164559(微信同號)
QQ:2242597105
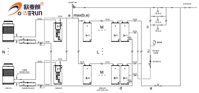
工程用空氣能分體承壓系統
更新時間:2020-06-13 點擊:920
分體承壓系統,該款空氣能熱水器采用直熱式加熱管,加熱管具有傳熱效率高、耐久可靠、制造安裝簡單等優點,同時具有能夠即開即熱,省時省電,、體積小巧、水溫恒定等諸多優點,能好好的保障24小時的熱水供應。
水箱采用分散布局能夠適合不同場合,對于舊房改造,冷水壓力不穩定,屋面稱重不夠等,均可以采用這套系統。
系統水箱采用分體連接,水箱可以定制,保證用水的同時,美觀度更高。系統控制精確穩定,水壓與市政壓力相同,不會造成用水時,水溫勿高忽低。
系統采用定時/定溫回水,保證用水時,即開即熱,無需等待。系統為承壓系統,無懼市政冷水壓力變化。設有安全排氣閥,保證用水安全。空氣能采用水電分離,不會因為漏電對人體造成危害。

系統運行原理圖

上一條信息:南北方空氣源熱泵熱水系統
下一條信息:南通空氣能泳池設計方案



小程序