相關資訊
Related News- 江蘇歐麥朗亮相上海國際工業展!雙節能核心設備+一站式服務賦能企業降本增效
- 啤酒廠節能新路徑:高溫水源熱泵讓 “廢熱” 變身生產熱水
- PVT 熱泵系統:高效集成的雙能利用創新方案
- 歐麥朗空氣能高溫熱泵:破解涂裝線脫脂液加熱痛點的優選方案
- PVT光伏板+光伏直驅熱泵:工廠生活熱水供應的節能新方案
- 冷卻塔余熱回收:高溫水源熱泵應用方案
- 空氣能熱泵 + PLC 智能控制:破解天然氣壓差發電復熱難題
- 歐麥朗高溫熱泵在汽車輪轂涂裝前處理中的創新應用
- 高溫熱泵助力連續鍍:從工藝適配到效益提升
- COP 達 3-5、節能超 60%!熱泵技術為金屬件清洗工藝降本增效提供關鍵路徑
- 空氣能熱泵在汽車配件清洗恒溫熱水供應中的核心價值
- 節能黑科技:高溫水源熱泵如何重塑飲料無菌灌裝生產線的能源效率
聯系我們
Contact Us地址:新北區龍虎塘新區產業園區
電話:13706164559
手機:13706164559(微信同號)
QQ:2242597105
在當今工業領域,高效、節能且環保的能源解決方案至關重要。R515B 空氣源復疊高溫熱泵,它能夠制取高達 95℃的高溫熱水,為電鍍、化工、半導體、制藥等工業領域帶來了新的選擇。

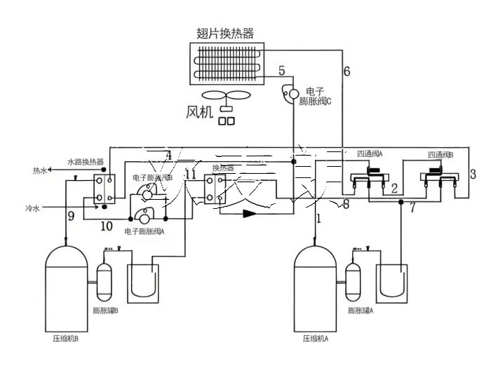
二、R515B 空氣源復疊高溫熱泵的工作原理
R515B 空氣源復疊高溫熱泵的工作原理基于熱力學原理和熱泵技術。它通過壓縮機將低溫低壓的冷媒氣體壓縮成高溫高壓的氣體,然后通過冷凝器將熱量釋放給需要加熱的水,使水溫升高。同時,冷媒經過膨脹閥降壓降溫,進入蒸發器從空氣中吸收熱量,完成一個循環。
而復疊式的設計則進一步提高了熱泵的制熱性能。通過多個熱泵系統的組合,實現了在不同溫度區間的高效制熱,從而能夠制取 95℃的高溫熱水。

三、R515B 冷媒的優勢
R515B 作為低全球變暖潛能值(GWP)的冷媒,具有諸多優勢。首先,它的環保性能出色,對臭氧層破壞潛能值(ODP)幾乎為零,符合國際環保法規和可持續發展的要求。
其次,R515B 冷媒具有良好的熱力學性能,能夠在高溫工況下保持穩定的運行狀態,提高了熱泵的制熱效率。
此外,相較于傳統冷媒,R515B 冷媒的安全性更高,降低了潛在的泄漏風險。

四、R515B 空氣源復疊高溫熱泵在工業領域的應用
1、電鍍行業:在電鍍過程中,需要高溫熱水來進行清洗、脫脂等工序。R515B 空氣源復疊高溫熱泵能夠穩定提供 95℃的熱水,滿足電鍍工藝的需求,同時降低能源消耗和成本。
2、化工行業:化工生產中的許多反應和分離過程都需要精確控制溫度,高溫熱水是常用的加熱介質。這種熱泵技術可以為化工企業提供高效、可靠的熱源,有助于提高生產效率和產品質量。
3、半導體行業:半導體制造對環境溫度和水質要求極高,需要穩定的高溫熱水供應來進行清洗和工藝處理。該熱泵技術能夠滿足半導體行業的嚴格要求,保障生產的順利進行。
4、制藥行業:在制藥過程中,消毒、滅菌等環節需要高溫熱水。R515B 空氣源復疊高溫熱泵能夠提供安全、衛生的高溫熱水,符合制藥行業的標準和規范。

五、R515B 空氣源復疊高溫熱泵的節能效益
與傳統的加熱方式相比,如燃油鍋爐、電加熱等,R515B 空氣源復疊高溫熱泵具有顯著的節能優勢。它利用空氣中的免費熱能,大大降低了能源消耗。據統計,在相同的制熱需求下,其能耗僅為傳統方式的 1/3 左右,能夠為企業節省大量的能源費用。
此外,隨著能源價格的不斷上漲和環保要求的日益嚴格,采用這種節能的熱泵技術將為企業帶來長期的經濟效益和競爭優勢。

六、R515B 空氣源復疊高溫熱泵的環保意義
工業生產中的能源消耗和溫室氣體排放是環境問題的重要來源。R515B 空氣源復疊高溫熱泵的應用,不僅減少了對傳統化石能源的依賴,還降低了二氧化碳等溫室氣體的排放。這對于緩解全球氣候變化、保護生態環境具有重要意義。
同時,其采用的低 GWP 冷媒 R515B 也有助于減少對臭氧層的破壞,進一步體現了其環保特性。
總之,R515B 空氣源復疊高溫熱泵,以其制取 95℃高溫熱水的能力,為電鍍、化工、半導體、制藥等工業行業提供了高效、節能、環保的熱源解決方案。有需要這款R515B熱泵機組的可以聯系我們!歡迎大家前來咨詢選購!



小程序